消防广播系统故障及解决方案 
EN
无线图像传输
无线图像传输
背负单兵


消防广播系统故障及解决方案

2021-05-12

  消防人员是人们的救援天使,在任何地方发生火灾等紧急救援情况,他们都会通过消防广播系统第一时间集合,并赶至现场,进行灭火救援工作。我们每个人都对他们保持敬重之心。

消防广播系统故障及解决方案

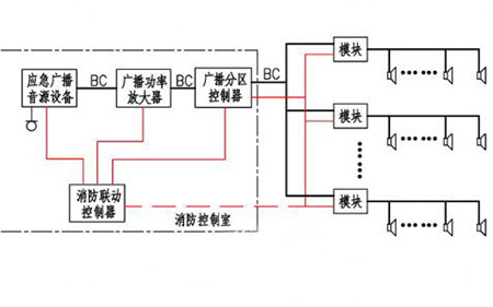
  消防广播系统是消防部门紧急集合及救援时的通信方式,它能让每个人员保持正常通信,使指挥人员了解现场信息,作出决策。但设备也会有发生故障的时候,那么该怎么解决呢?下面我们就针对几种故障问题给出解决方案:

  1、广播没有声音。

  可能原因:放大器通常没有输出。

  解决方案:检查放大器功能。

  2、各个部分均以静默方式播放。

  原因:扬声器损坏或电缆松动。

  解决方案:检查扬声器和接线。

  3、无法强制切换到事故广播。

  原因:交换模块的继电器不工作。

  解决方案:检查继电器线圈和触点。

  4、无法实现分层广播。

  原因:分级广播交换设备故障。

  解决方案:检查交换设备和接线。

  5、对讲机无法正常呼叫。

  原因:对讲机本身有故障,对讲电话插孔松动或线路损坏。

  解决方案:检查对讲机和插孔本身,并检查线路。

  这几种是常见的故障原因,大家可以通过借鉴这些方法来处理和检测原因,希望以上内容能帮助到大家。


© 2017 深圳市中创鑫和科技有限公司 版权所有 粤ICP备17094635号-1